Home Audi Repair

Audi 4000S, 4000CS and
Coupe GT (B2):
1984, 1985, 1986, 1987
Repair Manual

Including Quattro and Quattro Turbo

by Audi of America, Inc.

Hardcover, 8 1/2 in. x 11 in., 2 volume set
1622 total pages
2439 illustrations and diagrams
327 pages of electrical wiring diagrams
Audi Part No. LPV 800 424
ISBN-13: 978-0-8376-1756-5
Price: $249.95

Audi Repair Manual: 4000S, 4000CS, and Coupe GT (B2): 1984-1987

The Audi 4000S, 4000CS (B2) and Coupe GT: 1984-1987 Repair Manual is a comprehensive, single source of service information and specifications specifically for the Audi 4000 models built on the B2 platform from 1984 to 1987. This collection of Audi service information includes wiring diagrams, maintenance tables and technical data.

Service to Audi owners is of top priority to Audi and has always included the continuing development and introduction of new and expanded services. The aim throughout this manual has been simplicity and clarity, with practical explanations, step-by-step procedures, and factory specifications. Whether you're a professional or a do-it-yourself Audi owner, this manual will help you understand, care for, and repair your Audi.

Engines covered:

  • 1.8L gasoline (engine codes: JN, MG)
  • 2.2L gasoline (engine codes: KX, JT)
  • 2.3L gasoline (engine codes: NG)

Transmissions covered:

  • 5-speed manual 013
    (transmission codes: MV, 2P)
  • 5-speed manual 093
    (transmission codes: 3Z, ABV)
  • 5-speed manual 016
    (transmission codes: UG, 4H, 7Z)
  • Automatic 087
    (transmission codes: RBE, KAF, KAN)

Additional technical content

For additional technical content for the 1980 through 1987 Audi 4000 models, visit our online technical library by clicking below.

Online Technical Library
Audi 4000, Coupe, Quattro 1980-1987

click to enlarge, and for longer caption if available
Audi 4000CS quattro 1987
click to enlarge, and for longer caption if available
35: Manual Transmission - Case, Gears, Shafts
Fig. 4. Clutch release shaft bushing, removing.
click to enlarge, and for longer caption if available
90: Electrical System - Instruments, Radio
Fig. 34. Instrument cluster, removing.
click to enlarge, and for longer caption if available
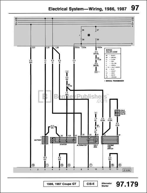
97: Electrical System - Wiring, 1986, 1987
97.179 Electrical wiring diagram - Alternator Starter
Audi 4000 Man 84-87 Part#LPV800424
Audi 4000 Man 84-87 Part#LPV800424
Wholesale Case Quantity: 1
BSIN: A487
ISBN: 978-0-8376-1756-5 (ISBN-10)
ISBN: 978-0-8376-1756-5 (ISBN-13)
Permalink: http://www.bentleypublishers.com/c/A487
Associated Vehicles

This product is related to the following vehicles: